Rally dash redo

-
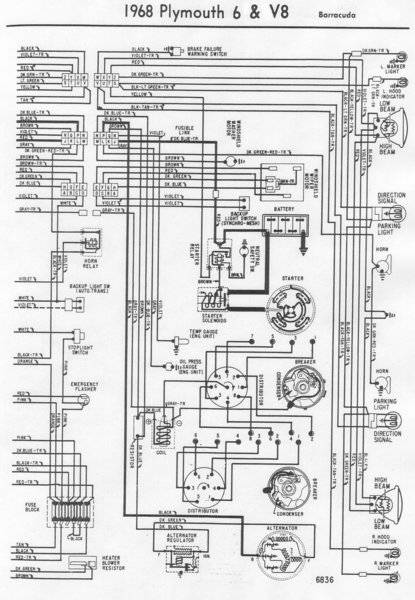
So I drew out what the differences appear to be with the headlight switch wiring. Changes here appear to be in marker lights, dark green(none in 67), 4 way flasher wiring(double pink vs single pink), yellow tracer(front signals)?

20200222_121345.jpg
 
Thanks Ben, I'll take a closer look and compare both the ashtrays and the hanger.
I didnt realize at the time the differences in 67 dash harness wiring. There is a a few I have to figure out specifically at the headlight switch. Fun
I'm not sure what you are referring to. I know the same headlight switch is used in a wide variety of models, so there can't be a huge difference in any of them. Wire color changed beyond the dimmer switch. 67 yellow and green, 68 up pink and blue I think.
68 had side markers but I would assume those were added into the park lamp harnesses outside. Hood mounted signals on 68 caused some wires to be moved around at bulkhead connectors. 68 could have the delay timer for interior lights and even a little light above its plastic ignition switch bezel.
 
well.... I see more detail now. Guess we were posting at the same time. I would need wiring diagrams for both models to finger it out. Good luck with it.
 

Pics. Trying to use an ashtray base that has a light in it, but ashtray wont fit in for some reason. I have other spare bases I've cleaned up I can use. Forgot to get mount screws coated, they stand out too much in silver. Ashtray innards are coated black, not sure if I like it better silver or not. Figure that out later.

View attachment 1715474543

View attachment 1715474544

View attachment 1715474545

View attachment 1715474546

View attachment 1715474547

View attachment 1715474550



That looks great Steve!!!! :thumbsup:
 
Heres 67 and 68 schematics Ben. Yes headlight switch and connector themselves are the same, but unfortunately some colors /orientation changed.

67Barracuda dash schematic.jpg


68Barracudal dash schematic.jpg
 
I have complete 67 diagrams that I can lay on the table and study. Don't have same for 68 though. The yellow w/blk on terminal 'P' has my curiosity up a bit. You stated it goes to port 'U' of bulkhead. So question is why... Is there a wire outside of 'U' and where does it go? horn relay? reverse lamps manual trans only? If there isn't a wire outside of 'U', that female terminal was just a junction point, another wire put in it with the yellow w/blk, branching to something else inside.
I know the 67 horn relay is out by the horns. I don't know what year it moved inside. I know the reverse lamp wiring changed in mid 68, but not sure how much it changed. I know they would sometimes use a bulkhead terminal sort of as, or instead of, a weld splice. No male terminal and wire outside this port.
Its supposed to rain all day tomorrow so maybe I'll study my 67 diagrams and answer my own curiosity/questions. Those answers will lead to more questions. For example... If we find that yellow w/blk does go to the 67 horn relay and that relay was moved inside for 68, got its power from a different source, How do you proceed? Alter this harness or move the 67 relay?
 
Hi Ben, thanks for your input. 67 schematic shows "U" cavity on bulkhead connector to go to front signals.
In 68 the "P" on headlight switch is empty, as well as "U" on bulkhead.
On 68 headlight connector "R" is different, 2 wires leave there(black wire and dark green with tracer). Black to tail lights, and dark green with tracer to front markers, then to front signals. I plan to remove these 2 wires and replace with single black as 67 had them.
I dont have the car here unfortunately to verify everything, so hopefully these schematics are correct lol.
Yes the horn relay for 67 is on inner fender. I dont think any of this will affect it.
I'm wrestling with "replacing" welded splice also as it's in good shape. Not sure whether to leave alone or not.
Thanks again.
I have complete 67 diagrams that I can lay on the table and study. Don't have same for 68 though. The yellow w/blk on terminal 'P' has my curiosity up a bit. You stated it goes to port 'U' of bulkhead. So question is why... Is there a wire outside of 'U' and where does it go? horn relay? reverse lamps manual trans only? If there isn't a wire outside of 'U', that female terminal was just a junction point, another wire put in it with the yellow w/blk, branching to something else inside.
I know the 67 horn relay is out by the horns. I don't know what year it moved inside. I know the reverse lamp wiring changed in mid 68, but not sure how much it changed. I know they would sometimes use a bulkhead terminal sort of as, or instead of, a weld splice. No male terminal and wire outside this port.
Its supposed to rain all day tomorrow so maybe I'll study my 67 diagrams and answer my own curiosity/questions. Those answers will lead to more questions. For example... If we find that yellow w/blk does go to the 67 horn relay and that relay was moved inside for 68, got its power from a different source, How do you proceed? Alter this harness or move the 67 relay?
 
IMO that's a big risk Steve.
Small error could equal a ton of work.
And the odds of an error are higher in the Mitchells/Chiltons diagrams.
 
OK, looking my diagram. Whether we call them park lamps or running lamps, the 67 harness has 2 separate circuits for them.
Front park lamps is the yellow w/blk on terminal 'P'. It's yellow w/blk outside of port 'U' and all the way to those 2 lamp fixtures.
Rear park lamps and lisense plate lamp are the black wire on switch terminal 'R'. It goes though port 2 of rear harness connector and stays black to those rear fixtures.
How/where front park lamps get power in the 68 model? I don't have those drawings. Looks like they are all on 'R' ( 68 has 2 wires on 'R' ). That would explain why 'P' isn't used on 68. All running lamps on same terminal and same color wire.
Next I go back and look at other wires on this headlight switch that you questioned.
 
Looks like 68 has one circuit for parking lamps and marker lights for the front. In 68, the "R" spot on HL switch has 2 wires, black and dark green with tracer. Dark green with tracer goes to "Z" spot on bulkhead connector. Then from engine bay to marker light, from marker light wire changes color to black with yellow tracer and travels across to front signal, then repeat on the right hand side. Now the black wire that leaves the "R" spot goes to #3 connector, then out to rear left marker, rear stop/signal, license plate light then repeat on rh side.
Here is a 68 schematic for engine bay/front
Do these schematics appear factory?
Thanks!
OK, looking my diagram. Whether we call them park lamps or running lamps, the 67 harness has 2 separate circuits for them.
Front park lamps is the yellow w/blk on terminal 'P'. It's yellow w/blk outside of port 'U' and all the way to those 2 lamp fixtures.
Rear park lamps and lisense plate lamp are the black wire on switch terminal 'R'. It goes though port 2 of rear harness connector and stays black to those rear fixtures.
How/where front park lamps get power in the 68 model? I don't have those drawings. Looks like they are all on 'R' ( 68 has 2 wires on 'R' ). That would explain why 'P' isn't used on 68. All running lamps on same terminal and same color wire.
Next I go back and look at other wires on this headlight switch that you questioned.

68Barracuda engine bay schematic.jpg
 
OK so now we know why 68 doesn't have a wire on 'P'.
Yes that does look like a factory diagram. I dont think I can blow it up clear enough to read it. I'll try.
I saw the pink hot wires to hazards and courtesy lamps. Why they kept changing things is anyones guess. Hazards weren't fussed but should have been? Fire hazard? Save a foot of wire?
I'll look closer tomorrow.
 
They're not factory diagrams. That's why it says Plymouth at the top. Its from some sort of book or series of books with various makes of cars.

Steve. I can't beleive you don't have '68 Shop manual. For '67, the diagram is in the Barrcuda supplement. Maybe they added it to later revisions of the Plymouth manual. its not in mine. The barracuda instrument panel wiring may be covered in the valiant diagram. Its some of the body wiring that is definately different on that.

Chrysler diagrams almost always have wires identified by circuit, then wire in the circuit or suubcircuit, followed by insulation color and size.

68-B-Electric4669.JPG


68-B-Electric4670.JPG

68-B-Electric4673.JPG


68-B-Electric4674.JPG
 
Last edited:
They're not factory diagrams. That's why it says Plymouth at the top. Its from some sort of book or series of books with various makes of cars.

Steve. I can't beleive you don't have '68 Shop manual. For '67, the diagram is in the Barrcuda supplement. Maybe they added it to later revisions of the Plymouth manual. its not in mine. The barracuda instrument panel wiring may be covered in the valiant diagram. Its some of the body wiring that is definately different on that.

Chrysler diagrams almost always have wires identified by circuit, then wire in the circuit or suubcircuit, followed by insulation color and size.

View attachment 1715475995

View attachment 1715475996
View attachment 1715475999

View attachment 1715476000
I dunno if there is a way to see those images full size.
I'll break 'em up.
Can retake during daylight this afternoon if needed.
Top of p.112
upload_2020-2-24_9-51-49.png

Bottom of 112
upload_2020-2-24_9-52-49.png


P.113 Top to bottom
upload_2020-2-24_9-53-58.png



upload_2020-2-24_9-56-22.png


upload_2020-2-24_9-57-24.png


I got a scanned copy of the 67 Barracuda supplement from Alan E on the old BOG list-serve.
I've offered it to @Alaskan_TA for his HH as it was issued like a TSM.
But I'm pretty sure I saw a different scan (2 part pdf) on Mymopar. Poke around under the ref stuff there.
 
Thanks Matt, I have the 67 supplement from mymopar but its a very fuzzy lousy version. What you posted above I dont have. With the pages above numbered that high, I would assume that is a late addition to the 67 FSM? Is that in a pdf file you have that you could email to me?
If so can you email to me? 4spdragtop@gmail.com
Thanks
Steve
I dunno if there is a way to see those images full size.
I'll break 'em up.
Can retake during daylight this afternoon if needed.
Top of p.112
View attachment 1715476214
Bottom of 112
View attachment 1715476215

P.113 Top to bottom
View attachment 1715476216


View attachment 1715476217

View attachment 1715476218

I got a scanned copy of the 67 Barracuda supplement from Alan E on the old BOG list-serve.
I've offered it to @Alaskan_TA for his HH as it was issued like a TSM.
But I'm pretty sure I saw a different scan (2 part pdf) on Mymopar. Poke around under the ref stuff there.
 
Hey found a stained up messy printed version lol.
Cant find it saved on my computer anywhere. :BangHead:
I dunno if there is a way to see those images full size.
I'll break 'em up.
Can retake during daylight this afternoon if needed.
Top of p.112
View attachment 1715476214
Bottom of 112
View attachment 1715476215

P.113 Top to bottom
View attachment 1715476216


View attachment 1715476217

View attachment 1715476218

I got a scanned copy of the 67 Barracuda supplement from Alan E on the old BOG list-serve.
I've offered it to @Alaskan_TA for his HH as it was issued like a TSM.
But I'm pretty sure I saw a different scan (2 part pdf) on Mymopar. Poke around under the ref stuff there.

20200224_125144.jpg
 
Thanks Matt, I have the 67 supplement from mymopar but its a very fuzzy lousy version. What you posted above I dont have. With the pages above numbered that high, I would assume that is a late addition to the 67 FSM? Is that in a pdf file you have that you could email to me?
If so can you email to me?
Thanks
Steve
Steve, Those are from my 1968 Plymouth Service Manual.
I can e-mail you th scans I got from the BOG. Alan really.
They're in pdf format, one pdf per page each. But not sure the scan quality is any higher.
 
Yeah I noticed they were 68. So far it looks like the 67 supplement and the aftermarket 67 match.....so far.
Is this the supplement you have(chi link)
Thanks!
1967 Barracuda Service Manual Supplement
Steve, Those are from my 1968 Plymouth Service Manual.
I can e-mail you th scans I got from the BOG. Alan really.
They're in pdf format, one pdf per page each. But not sure the scan quality is any higher.
 
I've got the instrument panel removed from my basic '67 coupe. So if you need cross reference photos I can post them here. Overall it looks good, with a couple of obvious issues. My big question is the speedometer. I'll start a new thread on that.
 
Found a mistake in my translation, for 67 the P cavity on headlight switch is empty as it is in 68. The yellow with tracer that I THOUGHT went to P actually comes from R as does the 18 gauge black(leads to tail lights and yellow to front signals)
My bad, but at least making progress.....hope so cuz this **** is confusing and a time sucker.
So I drew out what the differences appear to be with the headlight switch wiring. Changes here appear to be in marker lights, dark green(none in 67), 4 way flasher wiring(double pink vs single pink), yellow tracer(front signals)?

View attachment 1715475090

well.... I see more detail now. Guess we were posting at the same time. I would need wiring diagrams for both models to finger it out. Good luck with it.

I have complete 67 diagrams that I can lay on the table and study. Don't have same for 68 though. The yellow w/blk on terminal 'P' has my curiosity up a bit. You stated it goes to port 'U' of bulkhead. So question is why... Is there a wire outside of 'U' and where does it go? horn relay? reverse lamps manual trans only? If there isn't a wire outside of 'U', that female terminal was just a junction point, another wire put in it with the yellow w/blk, branching to something else inside.
I know the 67 horn relay is out by the horns. I don't know what year it moved inside. I know the reverse lamp wiring changed in mid 68, but not sure how much it changed. I know they would sometimes use a bulkhead terminal sort of as, or instead of, a weld splice. No male terminal and wire outside this port.
Its supposed to rain all day tomorrow so maybe I'll study my 67 diagrams and answer my own curiosity/questions. Those answers will lead to more questions. For example... If we find that yellow w/blk does go to the 67 horn relay and that relay was moved inside for 68, got its power from a different source, How do you proceed? Alter this harness or move the 67 relay?
 
Last edited:
-
Back
Top Bottom